實驗目的
掌握臭氧氧化處理廢水的原理和方法
熟悉臭氧氧化處理廢水技術的應用
實驗原理
利用臭氧的強氧化性將廢水中的有機物降解或部分降解
1. 臭氧的基本性質
臭氧(O3)由三個氧原子構成的,是氧氣O2的同素異構體,常溫常壓下是具有魚腥味的淡紫色氣體。
臭氧很不穩定,在常溫下即可分解為氧氣。
臭氧共振雜化分子的四種典形型式
2.臭氧對有機物的氧化機理
? 奪取氫原子,并使鏈烴羰基化,生成醛、酮、醇或酸;芳香化合物先被氧化成酚, 再氧化為酸。
? 打開雙鍵,發生加成反應。
? 氧原子進入芳香環發生取代反應。
臭氧的應用
? 臭氧氧化反應之后的生成物是氧氣,所以臭氧是高效的無二次污染的氧化劑。
? 去除水中的錳、鐵、芳香族化合物、酚和胺類等。
? 滅活病毒
? 殺菌
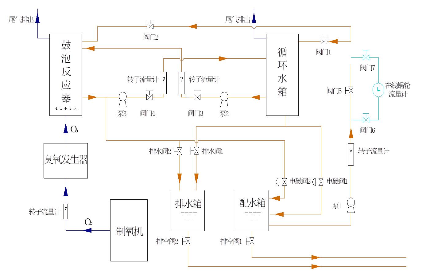
實驗主要裝置

制氧機
臭氧發生器
電控箱
可見紫外分光光度計
COD快速消解測定儀
酸度計
影響反應系統的主要參數
?溫度
?壓力
?反應器的體積
?反應器中臭氧在氣相、液相中的濃度
?液相中的pH值
?氣液流速
?污染物的種類、濃度、以及液相的組成
實驗步驟
?依次打開進水閥門,水泵,流量計,調節進 水流量(可考慮連續和間歇操作兩種情況);
?打開制氧機,臭氧發生器,調節氧氣和臭氧流量;
?測定進水濃度,COD。
根據進水水質,每隔一段時間從取樣口取樣一次,測定pH值,COD,至濃度和COD值基本穩定為止;
? 結束實驗,關閉氣體流量計,制氧機和臭氧發生器;
? 關閉液體流量計,水泵,進水水閥;
? 排出反應器中的水。
實驗結果與整理
?繪制出水水質隨時間變化曲線:濃度—時間曲線;COD—時間曲線;pH值—時間曲線;
?計算濃度、COD去除率。